大東海泵業無錫有限公司
銷售總部:江蘇無錫新吳區長江路21-1號創源大廈309
生產基地:無錫市東港鎮
銷售熱線:0510-82108358
銷售熱線:0510-82116911
聯系電話:13395114288
QQ: 2634113519


大東海泵業無錫有限公司
銷售總部:江蘇無錫新吳區長江路21-1號創源大廈309
生產基地:無錫市東港鎮
銷售熱線:0510-82108358
銷售熱線:0510-82116911
聯系電話:13395114288
QQ: 2634113519


歡迎訪問大東海泵業無錫有限公司網站,我公司是一家專業的清水泵生產廠家。在您需要清水泵選型時,我們將會提供清水泵型號、清水泵價格等售前服務,以供您的參考選擇。本條產品資訊是關于IS型清水泵規格型號性能參數表的知識:

產品簡介
IS型清水泵,是全國泵業廠家聯合設計的一款節能泵,它是BA型、B型及其他單級清水泵的更新型。IS型清水泵的優點有:全系列水力性能布局合理,用戶選擇范圍寬,檢修方便;效率和吸程達到國際平均先進水平。IS型清水泵根據國際標準IS02858所規定的性能和尺寸設計,其技術標準均向國際標準靠攏。它是我國推廣的節能泵類產品之一。
產品特點
本泵結構簡單,性能可靠,體積小,重量輕,抗汽蝕性能好,電耗低,使用維修方便。IS型清水泵通用性廣,全系列共140種規格,但只用四種軸;同一規格的軸,軸承,軸封,能互換;全系列泵的懸架也只有四種。
現在市場上IS型清水泵生產廠家很多,那IS型清水泵哪家好呢?大東海泵業專業生產的IS型清水泵、液下泵型號很齊全,歡迎大家前來咨詢、選購。
產品用途
IS型清水泵適用于工業和城市給水、排水,也可用于農業排灌及供輸送清水或物理化學性質類似于清水的其他液體之用,溫度不高80℃。
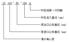
型號意義
性能參數
| 型號 | 額定流量(t/h) | 額定揚程(m) | 轉速(r/min) | 功率(kw) | 泵進口口徑(mm) |
| IS50-32-125 | 12.5 | 20 | 2900 | 2.2 | 50 |
| 6.3 | 5 | 1450 | 0.55 | 50 | |
| IS50-32-125A | 11.2 | 16 | 2900 | 1.5 | 50 |
| 5.6 | 4 | 1450 | 0.55 | 50 | |
| IS50-32-160 | 12.5 | 32 | 2900 | 3 | 50 |
| 6.3 | 8 | 1450 | 0.55 | 50 | |
| IS50-32-160A | 11.7 | 28 | 2900 | 2.2 | 50 |
| 5.9 | 7 | 1450 | 0.55 | 50 | |
| IS50-32-160B | 10 | 23 | 2900 | 1.5 | 50 |
| 5.4 | 6 | 1450 | 0.55 | 50 | |
| IS50-32-200 | 12.5 | 50 | 2900 | 5.5 | 50 |
| 6.3 | 12.5 | 1450 | 0.75 | 50 | |
| IS50-32-200A | 11.7 | 44 | 2900 | 4 | 50 |
| 5.9 | 11 | 1450 | 0.55 | 50 | |
| IS50-32-200B | 10.8 | 37.5 | 2900 | 3 | 50 |
| 5.4 | 9.5 | 1450 | 0.55 | 50 | |
| IS50-32-250 | 12.5 | 80 | 2900 | 11 | 50 |
| 6.3 | 20 | 1450 | 1.5 | 50 | |
| IS50-32-250A | 11.7 | 70 | 2900 | 7.5 | 50 |
| 5.9 | 17.5 | 1450 | 1.1 | 50 | |
| IS50-32-250B | 10 | 60 | 2900 | 5.5 | 50 |
| 5.4 | 15 | 1450 | 0.75 | 50 | |
| IS65-50-125 | 25 | 20 | 2900 | 3 | 65 |
| 12.5 | 5 | 1450 | 0.55 | 65 | |
| IS65-50-125A | 22.4 | 16 | 2900 | 2.2 | 65 |
| 11.2 | 4 | 1450 | 0.55 | 65 | |
| IS65-50-125B | 21 | 13.5 | 2900 | 1.5 | 65 |
| IS65-50-160 | 25 | 32 | 2900 | 5.5 | 65 |
| 12.5 | 8 | 1450 | 0.75 | 65 | |
| IS65-50-160A | 23.4 | 28 | 2900 | 4 | 65 |
| 11.7 | 7 | 1450 | 0.55 | 65 | |
| IS65-50-160B | 21.7 | 24 | 2900 | 3 | 65 |
| 10.8 | 6 | 1450 | 0.55 | 65 | |
| IS65-40-200 | 25 | 50 | 2900 | 7.5 | 65 |
| 12.5 | 12.5 | 1450 | 1.1 | 65 | |
| IS65-40-200A | 23.4 | 44 | 2900 | 5.5 | 65 |
| 11.7 | 11 | 1450 | 0.75 | 65 | |
| IS65-40-200B | 21 | 35.3 | 2900 | 4 | 65 |
| 10.5 | 8.6 | 1450 | 0.55 | 65 | |
| IS65-40-250 | 25 | 82 | 2900 | 15 | 65 |
| 12.5 | 20 | 1450 | 2.2 | 65 | |
| IS65-40-250A | 23.5 | 70 | 2900 | 11 | 65 |
| 11.7 | 17.5 | 1450 | 1.5 | 65 | |
| IS65-40-250B | 21 | 56 | 2900 | 7.5 | 65 |
| 10 | 14 | 1450 | 1.1 | 65 | |
| IS65-40-315 | 25 | 125 | 2900 | 30 | 65 |
| 12.5 | 32 | 1450 | 4 | 65 | |
| IS65-40-315A | 23.9 | 114 | 2900 | 22 | 65 |
| 11.7 | 28.5 | 1450 | 3 | 65 | |
| IS65-40-315B | 22.7 | 103 | 2900 | 18.5 | 65 |
| 10.8 | 24 | 1450 | 2.2 | 65 | |
| IS65-40-315C | 20 | 92 | 2900 | 15 | 65 |
| 10 | 22.5 | 1450 | 2.2 | 65 | |
| IS80-65-125 | 50 | 20 | 2900 | 5.5 | 80 |
| 25 | 5 | 1450 | 0.75 | 80 | |
| IS80-65-125A | 44.7 | 16 | 2900 | 4 | 80 |
| 22.4 | 4 | 1450 | 0.55 | 80 | |
| IS80-65-125B | 43.4 | 14.6 | 2900 | 3 | 80 |
| IS80-65-160 | 50 | 32 | 2900 | 7.5 | 80 |
| 25 | 8 | 1450 | 1.5 | 80 | |
| IS80-65-160A | 45 | 27 | 2900 | 5.5 | 80 |
| 23.4 | 7 | 1450 | 1.1 | 80 | |
| IS80-65-160B | 40 | 22 | 2900 | 4 | 80 |
| 21.7 | 6 | 1450 | 0.75 | 80 | |
| IS80-50-200 | 50 | 50 | 2900 | 15 | 80 |
| 25 | 12.5 | 1450 | 2.2 | 80 | |
| IS80-50-200A | 46.8 | 44 | 2900 | 11 | 80 |
| 23.4 | 11 | 1450 | 1.5 | 80 | |
| IS80-50-200B | 41.5 | 38 | 2900 | 7.5 | 80 |
| 20.5 | 9.5 | 1450 | 1.1 | 80 | |
| IS80-50-250 | 50 | 80 | 2900 | 22 | 80 |
| 25 | 20 | 1450 | 3 | 80 | |
| IS80-50-250A | 46.8 | 70 | 2900 | 18.5 | 80 |
| 23.4 | 17.5 | 1450 | 2.2 | 80 | |
| IS80-50-250B | 43.3 | 60 | 2900 | 15 | 80 |
| 20 | 15 | 1450 | 1.5 | 80 | |
| IS80-50-315 | 50 | 125 | 2900 | 37 | 80 |
| 25 | 32 | 1450 | 5.5 | 80 | |
| IS80-50-315A | 47.7 | 114 | 2900 | 37 | 80 |
| 23.8 | 28.5 | 1450 | 5.5 | 80 | |
| IS80-50-315B | 45.4 | 103 | 2900 | 30 | 80 |
| 22.7 | 25.8 | 1450 | 4 | 80 | |
| IS80-50-315C | 40 | 89 | 2900 | 22 | 80 |
| 20 | 23 | 1450 | 3 | 80 | |
| IS100-80-125 | 100 | 20 | 2900 | 11 | 100 |
| 50 | 5 | 1450 | 1.5 | 100 | |
| IS100-80-125A | 89.4 | 16 | 2900 | 7.5 | 100 |
| 44.7 | 4 | 1450 | 1.1 | 100 | |
| IS100-80-160 | 100 | 32 | 2900 | 15 | 100 |
| 50 | 8 | 1450 | 2.2 | 100 | |
| IS100-80-160A | 93.5 | 28 | 2900 | 11 | 100 |
| 46.8 | 7 | 1450 | 1.5 | 100 | |
| IS100-80-160B | 83 | 22 | 2900 | 7.5 | 100 |
| 41 | 5.3 | 1450 | 1.1 | 100 | |
| IS100-65-200 | 100 | 50 | 2900 | 22 | 100 |
| 50 | 12.5 | 1450 | 4 | 100 | |
| IS100-65-200A | 93.5 | 44 | 2900 | 18.5 | 100 |
| 46.8 | 11 | 1450 | 3 | 100 | |
| IS100-65-200B | 86.6 | 38 | 2900 | 15 | 100 |
| 43.3 | 9.5 | 1450 | 2.2 | 100 | |
| IS100-65-250 | 100 | 80 | 2900 | 37 | 100 |
| 50 | 20 | 1450 | 5.5 | 100 | |
| IS100-65-250A | 93.5 | 70 | 2900 | 30 | 100 |
| 46 | 17.5 | 1450 | 4 | 100 | |
| IS100-65-250B | 79 | 60 | 2900 | 22 | 100 |
| 41 | 15 | 1450 | 3 | 100 | |
| IS100-65-315 | 100 | 125 | 2900 | 75 | 100 |
| 50 | 32 | 1450 | 11 | 100 | |
| IS100-65-315A | 94 | 109 | 2900 | 55 | 100 |
| 47 | 27.9 | 1450 | 7.5 | 100 | |
| IS100-65-315B | 87.4 | 95.7 | 2900 | 45 | 100 |
| 43.7 | 24.5 | 1450 | 7.5 | 100 | |
| IS100-65-315C | 81 | 82 | 2900 | 37 | 100 |
| 40.5 | 21 | 1450 | 5.5 | 100 | |
| IS125-100-200 | 200 | 50 | 2900 | 45 | 125 |
| 100 | 12.5 | 1450 | 7.5 | 125 | |
| IS125-100-200A | 187 | 44 | 2900 | 37 | 125 |
| 93.5 | 11 | 1450 | 5.5 | 125 | |
| IS125-100-200B | 158 | 35 | 2900 | 22 | 125 |
| 86.5 | 9.5 | 1450 | 4 | 125 | |
| IS125-100-250 | 200 | 80 | 2900 | 75 | 125 |
| 100 | 20 | 1450 | 11 | 125 | |
| IS125-100-250A | 187 | 70 | 2900 | 55 | 125 |
| 93.5 | 17.5 | 1450 | 7.5 | 125 | |
| IS125-100-250B | 173 | 60 | 2900 | 45 | 125 |
| 86.5 | 15 | 1450 | 5.5 | 125 | |
| IS125-100-250C | 160 | 49 | 2900 | 37 | 125 |
| IS125-100-315 | 200 | 125 | 2900 | 110 | 125 |
| 100 | 32 | 1450 | 15 | 125 | |
| IS125-100-315A | 191 | 114 | 2900 | 110 | 125 |
| 95.5 | 28.5 | 1450 | 15 | 125 | |
| IS125-100-315B | 181.6 | 103 | 2900 | 90 | 125 |
| 90 | 25.8 | 1450 | 11 | 125 | |
| IS125-100-315C | 171.6 | 92 | 2900 | 75 | 125 |
| 85.8 | 23 | 1450 | 11 | 125 | |
| IS125-100-400 | 100 | 50 | 1450 | 30 | 125 |
| IS125-100-400A | 93.5 | 44 | 1450 | 22 | 125 |
| IS125-100-400B | 86.5 | 38 | 1450 | 18.5 | 125 |
| IS150-125-250 | 200 | 20 | 1450 | 18.5 | 150 |
| IS150-125-250A | 187 | 17.5 | 1450 | 15 | 150 |
| IS150-125-250B | 173 | 15 | 1450 | 11 | 150 |
| IS150-125-315 | 200 | 32 | 1450 | 30 | 150 |
| IS150-125-315A | 187 | 28 | 1450 | 22 | 150 |
| IS150-125-315B | 173 | 24 | 1450 | 18.5 | 150 |
| IS150-125-400 | 200 | 50 | 1450 | 45 | 150 |
| IS150-125-400A | 187 | 44 | 1450 | 37 | 150 |
| IS150-125-400B | 173 | 38 | 1450 | 30 | 150 |
| IS200-150-250 | 400 | 20 | 1450 | 37 | 200 |
| IS200-150-250A | 374 | 17.5 | 1450 | 30 | 200 |
| IS200-150-250B | 346 | 15 | 1450 | 22 | 200 |
| IS200-150-315 | 400 | 32 | 1450 | 55 | 200 |
| IS200-150-315A | 374 | 28 | 1450 | 45 | 200 |
| IS200-150-315B | 346 | 24 | 1450 | 37 | 200 |
| IS200-150-400 | 400 | 50 | 1450 | 90 | 200 |
| IS200-150-400A | 374 | 44 | 1450 | 75 | 200 |
| IS200-150-400B | 346 | 38 | 1450 | 55 | 200 |
| IS200-150-400C | 324 | 30.8 | 1450 | 45 | 200 |
非常感謝您對以上內容的訪問和閱讀!本條資訊是關于IS型清水泵規格型號性能參數表的介紹,如您對此問題還想有進一步的了解,或想購買此相關產品,請直接聯系我公司客服人員,我公司還生產消防泵,隨時歡迎您的咨詢。客服聯系電話:133 9511 4288,微信同號。謝謝!