大東海泵業無錫有限公司
銷售總部:江蘇無錫新吳區長江路21-1號創源大廈309
生產基地:無錫市東港鎮
銷售熱線:0510-82108358
銷售熱線:0510-82116911
聯系電話:13395114288
QQ: 2634113519


大東海泵業無錫有限公司
銷售總部:江蘇無錫新吳區長江路21-1號創源大廈309
生產基地:無錫市東港鎮
銷售熱線:0510-82108358
銷售熱線:0510-82116911
聯系電話:13395114288
QQ: 2634113519




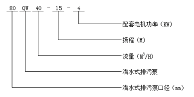
| 型 號 |
口 徑 (mm) |
流 量 (m3/h) |
揚 程 (m) |
功 率 (kw) |
轉 速 (r/min) |
效 率 (%) |
| 25QW8-22-1.1 | 25 | 8 | 22 | 1.1 | 2825 | 38.5 |
| 32QW12-15-1.1 | 32 | 12 | 15 | 1.1 | 2825 | 40 |
| 40QW15-15-1.5 | 40 | 15 | 15 | 1.5 | 2840 | 45.1 |
| 40QW15-30-2.2 | 40 | 15 | 30 | 2.2 | 2840 | 48 |
| 50QW20-7-0.75 | 50 | 20 | 7 | 0.75 | 1390 | 54 |
| 50QW10-10-0.75 | 50 | 10 | 10 | 0.75 | 1390 | 56 |
| 50QW20-15-1.5 | 50 | 20 | 15 | 1.5 | 2840 | 55 |
| 50QW15-25-2.2 | 50 | 15 | 25 | 2.2 | 2840 | 56 |
| 50QW18-30-3 | 50 | 18 | 30 | 3 | 2880 | 58 |
| 50QW25-32-5.5 | 50 | 25 | 32 | 5.5 | 2900 | 53 |
| 50QW20-40-7.5 | 50 | 20 | 40 | 7.5 | 2900 | 55 |
| 65QW25-15-2.2 | 65 | 25 | 15 | 2.2 | 2840 | 52 |
| 65QW37-13-3 | 65 | 37 | 13 | 3 | 2880 | 55 |
| 65QW25-30-4 | 65 | 25 | 30 | 4 | 2890 | 58 |
| 65QW30-40-7.5 | 65 | 30 | 40 | 7.5 | 2900 | 56 |
| 65QW35-50-11 | 65 | 35 | 50 | 11 | 2930 | 60 |
| 65QW35-60-15 | 65 | 35 | 60 | 15 | 2930 | 63 |
| 80QW40-7-2.2 | 80 | 40 | 7 | 2.2 | 1420 | 52 |
| 80QW43-13-3 | 80 | 43 | 13 | 3 | 2880 | 50 |
| 80QW40-15-4 | 80 | 40 | 15 | 4 | 2890 | 57 |
| 80QW65-25-7.5 | 80 | 65 | 25 | 7.5 | 2900 | 56 |
| 100QW80-10-4 | 100 | 80 | 10 | 4 | 1440 | 62 |
| 100QW110-10-5.5 | 100 | 110 | 10 | 5.5 | 1440 | 66 |
| 100QW100-15-7.5 | 100 | 100 | 15 | 7.5 | 1440 | 67 |
| 100QW85-20-7.5 | 100 | 85 | 20 | 7.5 | 1440 | 68 |
| 100QW100-25-11 | 100 | 100 | 25 | 11 | 1460 | 65 |
| 100QW100-30-15 | 100 | 100 | 30 | 15 | 1460 | 66 |
| 100QW100-35-18.5 | 100 | 100 | 35 | 18.5 | 1470 | 65 |
| 125QW130-15-11 | 125 | 130 | 15 | 11 | 1460 | 62 |
| 120QW130-20-15 | 125 | 130 | 20 | 15 | 1460 | 63 |
| 150QW145-9-7.5 | 150 | 145 | 9 | 7.5 | 1440 | 63 |
| 150QW180-15-15 | 150 | 180 | 15 | 15 | 1460 | 65 |
| 150QW180-20-18.5 | 150 | 180 | 20 | 18.5 | 1470 | 75 |
| 150QW180-25-22 | 150 | 180 | 25 | 22 | 1470 | 76 |
| 150QW130-30-22 | 150 | 130 | 30 | 22 | 1470 | 75 |
| 150QW180-30-30 | 150 | 180 | 30 | 30 | 1470 | 73 |
| 150QW200-30-37 | 150 | 200 | 30 | 37 | 1480 | 70 |
| 200QW300-7-11 | 200 | 300 | 7 | 11 | 970 | 73 |
| QW200-250-11-15 | 200 | 250 | 11 | 15 | 970 | 74 |
| 200QW400-10-22 | 200 | 400 | 10 | 22 | 1470 | 76 |
| 200QW400-13-30 | 200 | 400 | 13 | 30 | 1470 | 73 |
| 200QW250-15-18.5 | 200 | 250 | 15 | 18.5 | 1470 | 72 |
| 200QW300-15-22 | 200 | 300 | 15 | 22 | 1470 | 73 |
| 200QW250-22-30 | 200 | 250 | 22 | 30 | 1470 | 71 |
| 200QW350-25-37 | 200 | 350 | 25 | 37 | 1980 | 75 |
| 200QW400-30-55 | 200 | 400 | 30 | 55 | 1480 | 70 |
| 250QW600-9-30 | 250 | 600 | 9 | 30 | 980 | 74 |
| 250QW600-12-37 | 250 | 600 | 12 | 37 | 1480 | 78 |
| 250QW600-15-45 | 250 | 600 | 15 | 45 | 1480 | 75 |
| 250QW600-20-55 | 250 | 600 | 20 | 55 | 1480 | 73 |
| 250QW600-25-75 | 250 | 600 | 25 | 75 | 1480 | 73 |
| 300QW800-12-45 | 300 | 800 | 12 | 45 | 980 | 76 |
| 300QW500-15-45 | 300 | 500 | 15 | 45 | 980 | 70 |
| 300QW800-15-55 | 300 | 800 | 15 | 55 | 980 | 73 |
| 300QW600-20-55 | 300 | 600 | 20 | 55 | 980 | 75 |
| 300QW800-20-75 | 300 | 800 | 20 | 75 | 980 | 78 |
| 300QW950-20-90 | 300 | 950 | 20 | 90 | 980 | 80 |
| 300QW1000-25-110 | 300 | 1000 | 25 | 110 | 980 | 82 |
| 350QW1100-10-55 | 350 | 1100 | 10 | 55 | 980 | 84.5 |
| 350QW1500-15-90 | 350 | 1500 | 15 | 90 | 980 | 82.5 |
| 350QW1200-18-90 | 350 | 1200 | 18 | 90 | 980 | 83.1 |
| 350QW1100-28-132 | 350 | 1100 | 28 | 132 | 740 | 83.2 |