大東海泵業無錫有限公司
銷售總部:江蘇無錫新吳區長江路21-1號創源大廈309
生產基地:無錫市東港鎮
銷售熱線:0510-82108358
銷售熱線:0510-82116911
聯系電話:13395114288
QQ: 2634113519


大東海泵業無錫有限公司
銷售總部:江蘇無錫新吳區長江路21-1號創源大廈309
生產基地:無錫市東港鎮
銷售熱線:0510-82108358
銷售熱線:0510-82116911
聯系電話:13395114288
QQ: 2634113519


歡迎訪問大東海泵業無錫有限公司網站,我公司是一家專業的管道泵生產廠家。在您需要管道泵選型時,我們將會提供管道泵型號、管道泵價格等售前服務,以供您的參考選擇。本條產品資訊是關于DL型立式多級管道泵規格型號性能參數表的知識:

產品簡介
DL立式多級管道泵是立式、多級、分段式離心泵,輸送清水及物理化學性質類似于水的80℃以下的液體之用。DLR型熱水泵輸送介質溫度為150℃以下。流量范圍為5~360M3/h,揚程范圍為22~300m,配套功率范圍為1.5~220KW,口徑范圍為40~200m。同一臺泵的出口可設1~5個出口。
產品特點
1、結構緊湊、體積小、外形美觀,其立式結構決定安裝占地面積小,其重心重合于泵底腳中心,因而增強了泵的運行平穩性和使用壽命。
2、泵吸入口和吐出口均為水平方向簡化了管路的連接。
3、根據需要,吸入口和吐出口可安裝成幾個不同方向以滿足不同的連接場合。
4、泵揚程可根據需要增減水泵級數并結合切割葉輪外徑予以滿足,而不改變安裝占地面積,這是其它泵類所不具有的。
5、電機外加防雨罩,泵可置于戶外使用,取消泵房,節省建筑費用。
6、泵轉子具有較小的繞度,且所選用的為4極電機,因此運行平穩、振動小、噪聲低、使用壽命長。
現在市場上DL立式多級管道泵生產廠家很多,那DL立式多級管道泵哪家好呢?大東海泵業專業生產的DL立式多級管道泵、排污泵型號很齊全,歡迎大家前來咨詢、選購。
產品用途
DL立式多級管道泵主要用于高層建筑生活給水、消防恒壓供水、自動噴淋水、自動水幕供水等,也可應用于廠礦給排水、遠距離送水,各種設備配套使用以及各種生產工藝用水等。DL立式多級管道泵介質使用溫度不超過80℃;DL熱水型,介質使用溫度不超過120℃。
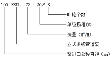
型號意義
性能參數
| 型 號 | 級 數 |
流 量 (m3/h) |
流 量 (L/S) |
揚 程 (m) |
轉 速 (r/min) |
軸功率 (kw) |
電機功率 (kw) |
效 率 (%) |
吸 程 (m) |
汽蝕余量 (m) |
| 40DL | 2 | 6.2 | 1.72 | 23.6 | 1450 | 0.92 | 1.5 | 40 | 7 | 3.19 |
| 3 | 6.2 | 1.72 | 35.4 | 1.38 | 2.2 | 40 | 7 | 3.19 | ||
| 4 | 6.2 | 1.72 | 47.2 | 1.84 | 3 | 40 | 7 | 3.19 | ||
| 5 | 6.2 | 1.72 | 59 | 2.30 | 4 | 40 | 7 | 3.19 | ||
| 6 | 6.2 | 1.72 | 70.8 | 2.75 | 4 | 40 | 7 | 3.19 | ||
| 7 | 6.2 | 1.72 | 82.6 | 3.22 | 5.5 | 40 | 7 | 3.19 | ||
| 8 | 6.2 | 1.72 | 94.4 | 3.68 | 5.5 | 40 | 7 | 3.19 | ||
| 9 | 6.2 | 1.72 | 106.2 | 4.14 | 7.5 | 40 | 7 | 3.19 | ||
| 10 | 6.2 | 1.72 | 118 | 4.60 | 7.5 | 40 | 7 | 3.19 | ||
| 11 | 6.2 | 1.72 | 129.8 | 5.06 | 7.5 | 40 | 7 | 3.19 | ||
| 12 | 6.2 | 1.72 | 141.6 | 5.52 | 11 | 40 | 7 | 3.19 | ||
| 50DL | 2 | 12.6 | 3.5 | 24.4 | 1450 | 1.55 | 3 | 54 | 7.6 | 2.66 |
| 3 | 12.6 | 3.5 | 36.6 | 2.33 | 3 | 54 | 7.6 | 2.66 | ||
| 4 | 12.6 | 3.5 | 48.8 | 3.10 | 4 | 54 | 7.6 | 2.66 | ||
| 5 | 12.6 | 3.5 | 61 | 3.88 | 5.5 | 54 | 7.6 | 2.66 | ||
| 6 | 12.6 | 3.5 | 73.2 | 4.65 | 5.5 | 54 | 7.6 | 2.66 | ||
| 7 | 12.6 | 3.5 | 85.4 | 5.43 | 7.5 | 54 | 7.6 | 2.66 | ||
| 8 | 12.6 | 3.5 | 97.6 | 6.20 | 7.5 | 54 | 7.6 | 2.66 | ||
| 9 | 12.6 | 3.5 | 109.8 | 6.98 | 11 | 54 | 7.6 | 2.66 | ||
| 10 | 12.6 | 3.5 | 122 | 7.75 | 11 | 54 | 7.6 | 2.66 | ||
| 65DL | 2 | 30 | 8.33 | 32 | 1450 | 4.22 | 5.5 | 62 | 7.6 | 2.82 |
| 3 | 30 | 8.33 | 48 | 6.33 | 7.5 | 62 | 7.6 | 2.82 | ||
| 4 | 30 | 8.33 | 64 | 8.44 | 11 | 62 | 7.6 | 2.82 | ||
| 5 | 30 | 8.33 | 80 | 10.55 | 15 | 62 | 7.6 | 2.82 | ||
| 6 | 30 | 8.33 | 96 | 12.66 | 15 | 62 | 7.6 | 2.82 | ||
| 7 | 30 | 8.33 | 112 | 14.77 | 18.5 | 62 | 7.6 | 2.82 | ||
| 8 | 30 | 8.33 | 128 | 16.88 | 22 | 62 | 7.6 | 2.82 | ||
| 9 | 30 | 8.33 | 144 | 18.99 | 22 | 62 | 7.6 | 2.82 | ||
| 10 | 30 | 8.33 | 160 | 21.1 | 30 | 62 | 7.6 | 2.82 | ||
| 80DL | 2 | 50.4 | 14 | 40 | 1450 | 7.84 | 11 | 70 | 7.8 | 22.49 |
| 3 | 50.4 | 14 | 60 | 11.76 | 15 | 70 | 7.8 | 2.49 | ||
| 4 | 50.4 | 14 | 80 | 15.68 | 22 | 70 | 7.8 | 2.49 | ||
| 5 | 50.4 | 14 | 100 | 19.60 | 30 | 70 | 7.8 | 2.49 | ||
| 6 | 50.4 | 14 | 120 | 23.52 | 30 | 70 | 7.8 | 2.49 | ||
| 7 | 50.4 | 14 | 140 | 27.44 | 37 | 70 | 7.8 | 2.49 | ||
| 8 | 50.4 | 14 | 160 | 31.36 | 45 | 70 | 7.8 | 2.49 | ||
| 9 | 50.4 | 14 | 180 | 35.28 | 45 | 70 | 7.8 | 2.49 | ||
| 10 | 50.4 | 14 | 200 | 39.20 | 55 | 70 | 7.8 | 2.49 | ||
|
100DL -72-20 | 2 | 72 | 20 | 40 | 1450 | 10.9 | 15 | 72 | 8 | 2.8 |
| 3 | 72 | 20 | 60 | 10.9 | 18.5 | 72 | 8 | 2.8 | ||
| 4 | 72 | 20 | 80 | 10.9 | 30 | 72 | 8 | 2.8 | ||
| 5 | 72 | 20 | 100 | 10.9 | 37 | 72 | 8 | 2.8 | ||
| 6 | 72 | 20 | 120 | 10.9 | 37 | 72 | 8 | 2.8 | ||
| 7 | 72 | 20 | 140 | 10.9 | 45 | 72 | 8 | 2.8 | ||
| 8 | 72 | 20 | 160 | 10.9 | 55 | 72 | 8 | 2.8 | ||
| 9 | 72 | 20 | 180 | 10.9 | 55 | 72 | 8 | 2.8 | ||
| 10 | 72 | 20 | 200 | 54.4 | 70 | 72 | 8 | 2.8 | ||
|
100DL- 100-20 | 2 | 100 | 27.8 | 40 | 1450 | 15.14 | 18.5 | 72 | 7.2 | 3.53 |
| 3 | 100 | 27.8 | 60 | 22.72 | 30 | 72 | 7.2 | 3.53 | ||
| 4 | 100 | 27.8 | 80 | 30.28 | 37 | 72 | 7.2 | 3.53 | ||
| 5 | 100 | 27.8 | 100 | 37.86 | 45 | 72 | 7.2 | 3.53 | ||
| 6 | 100 | 27.8 | 120 | 45.39 | 55 | 72 | 7.2 | 3.53 | ||
| 7 | 100 | 27.8 | 140 | 53.0 | 75 | 72 | 7.2 | 3.53 | ||
| 8 | 100 | 27.8 | 160 | 60.57 | 75 | 72 | 7.2 | 3.53 | ||
| 9 | 100 | 27.8 | 180 | 68.14 | 90 | 72 | 7.2 | 3.53 | ||
| 10 | 100 | 27.8 | 200 | 75.71 | 90 | 72 | 7.2 | 3.53 | ||
|
150DL- 150-20 | 2 | 150 | 27.8 | 40 | 1450 | 20.42 | 30 | 80 | 5.7 | 2.8 |
| 3 | 150 | 27.8 | 60 | 30.63 | 37 | 80 | 5.7 | 2.8 | ||
| 4 | 150 | 27.8 | 80 | 40.84 | 45 | 80 | 5.7 | 2.8 | ||
| 5 | 150 | 27.8 | 100 | 51.05 | 55 | 80 | 5.7 | 2.8 | ||
| 6 | 150 | 27.8 | 120 | 61.26 | 75 | 80 | 5.7 | 2.8 | ||
| 7 | 150 | 27.8 | 140 | 74.47 | 75 | 80 | 5.7 | 2.8 | ||
| 8 | 150 | 27.8 | 160 | 81.68 | 90 | 80 | 5.7 | 2.8 | ||
|
200DL- 280-30 | 2 | 280 | 41.6 | 60 | 1450 | 55.79 | 90 | 84 | 6.0 | 3.7 |
| 3 | 280 | 41.6 | 90 | 83.69 | 110 | 84 | 6.0 | 3.7 | ||
| 4 | 280 | 41.6 | 120 | 111.57 | 132 | 84 | 6.0 | 3.7 | ||
| 5 | 280 | 41.6 | 150 | 139.47 | 160 | 84 | 6.0 | 3.7 | ||
| 6 | 280 | 41.6 | 180 | 163.38 | 200 | 84 | 6.0 | 3.7 |
非常感謝您對以上內容的訪問和閱讀!本條資訊是關于DL型立式多級管道泵規格型號性能參數表的介紹,如您對此問題還想有進一步的了,或想購買此相關產品,請直接聯系我公司客服人員,隨時歡迎您的咨詢。客服聯系電話:133 9511 4288,微信同號。謝謝!