大東海泵業無錫有限公司
銷售總部:江蘇無錫新吳區長江路21-1號創源大廈309
生產基地:無錫市東港鎮
銷售熱線:0510-82108358
銷售熱線:0510-82116911
聯系電話:13395114288
QQ: 2634113519


大東海泵業無錫有限公司
銷售總部:江蘇無錫新吳區長江路21-1號創源大廈309
生產基地:無錫市東港鎮
銷售熱線:0510-82108358
銷售熱線:0510-82116911
聯系電話:13395114288
QQ: 2634113519


歡迎訪問大東海泵業無錫有限公司網站,我公司是一家專業的離心泵生產廠家。在您需要離心泵選型時,我們將會提供離心泵型號、離心泵價格等售前服務,以供您的參考選擇。本條產品資訊是關于 DL型立式多級離心泵規格型號性能參數表的知識:

產品簡介
立式多級離心泵是我公司根據高層建筑給水市場的實際需求而研制開發的一款新型新品。用于輸送不含堅硬顆粒及物理化學性質類似于水的介質之用。流量范圍為5~360m3/h,揚程范圍為22~300m,配套功率范圍為1.5~220KW,口徑范圍為40~200m。
產品特點
1、 水力模型先進:效率高,性能范圍廣。
2、 結構新穎,運行可靠:取消了平衡鼓,其軸向力采用水力平衡,解決了平衡鼓易銹蝕、易咬死、易磨損的問題,保證了運行更加可靠。
3、 更少的運行、維修費用:采用優質機械密封,耐磨損、無泄漏、使用壽命長,故障率低,具有更少的運行維修費用。
4、 運行平穩,噪音低:采用低轉速電機,使泵運行平穩,噪音更低。
5、 立式結構,占地面積小。
現在市場上立式多級離心泵生產廠家很多,那立式多級離心泵哪家好呢?大東海泵業專業生產的立式多級離心泵、管道泵型號|參數很齊全,我們將為您提供免費咨詢、選型服務。
產品用途
立式多級離心泵主要用于高層建筑生活給水、消防恒壓供水、自動噴淋水、自動水幕供水等,也可應用于廠礦給排水、遠距離送水,各種設備配套使用以及各種生產工藝用水等。立式多級離心泵介質使用溫度不超過80℃,熱水型介質使用溫度不超過120℃。
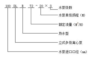
型號意義
性能參數
| 型 號 | 級數 |
轉速 r/min |
效率 % |
必需汽蝕余量 M |
流量 m3/h |
揚程 M |
功率 kw |
重量 Kg |
| 40DL6.2-11.2*2 | 2 | 1450 | 40 | 3.19 | 6.2 | 23.6 | 1.5 | 152 |
| 40DL6.2-11.2*3 | 3 | 1450 | 40 | 3.19 | 6.2 | 35.4 | 2.2 | 169 |
| 40DL6.2-11.2*4 | 4 | 1450 | 40 | 3.19 | 6.2 | 47.2 | 3 | 186 |
| 40DL6.2-11.2*5 | 5 | 1450 | 40 | 3.19 | 6.2 | 59 | 4 | 203 |
| 40DL6.2-11.2*6 | 6 | 1450 | 40 | 3.19 | 6.2 | 70.8 | 4 | 220 |
| 40DL6.2-11.2*7 | 7 | 1450 | 40 | 3.19 | 6.2 | 82.6 | 5.5 | 237 |
| 40DL6.2-11.2*8 | 8 | 1450 | 40 | 3.19 | 6.2 | 94.4 | 5.5 | 254 |
| 40DL6.2-11.2*9 | 9 | 1450 | 40 | 3.19 | 6.2 | 106.2 | 7.5 | 271 |
| 40DL6.2-11.2*10 | 10 | 1450 | 40 | 3.19 | 6.2 | 118 | 7.5 | / |
| 40DL6.2-11.2*11 | 11 | 1450 | 40 | 3.19 | 6.2 | 129.8 | 7.5 | / |
| 40DL6.2-11.2*12 | 12 | 1450 | 40 | 3.19 | 6.2 | 141.6 | 11 | / |
| 50DL12.6-12.2*2 | 2 | 1450 | 54 | 2.66 | 12.6 | 24.4 | 3 | 15.3 |
| 50DL12.6-12.2*3 | 3 | 1450 | 54 | 2.66 | 12.6 | 36.6 | 3 | 18 |
| 50DL12.6-12.2*4 | 4 | 1450 | 54 | 2.66 | 12.6 | 48.8 | 4 | 23.1 |
| 50DL12.6-12.2*5 | 5 | 1450 | 54 | 2.66 | 12.6 | 61 | 5.5 | 33 |
| 50DL12.6-12.2*6 | 6 | 1450 | 54 | 2.66 | 12.6 | 73.2 | 5.5 | 24 |
| 50DL12.6-12.2*7 | 7 | 1450 | 54 | 2.66 | 12.6 | 85.4 | 7.5 | 15 |
| 50DL12.6-12.2*8 | 8 | 1450 | 54 | 2.66 | 12.6 | 97.6 | 7.5 | 18 |
| 50DL12.6-12.2*9 | 9 | 1450 | 54 | 2.66 | 12.6 | 109.8 | 11 | 22 |
| 50DL12.6-12.2*10 | 10 | 1450 | 54 | 2.66 | 12.6 | 122 | 11 | / |
| 65DL30-16*2 | 2 | 1450 | 62 | 2.82 | 30 | 32 | 5.5 | 349 |
| 65DL30-16*3 | 3 | 1450 | 62 | 2.82 | 30 | 48 | 7.5 | 390 |
| 65DL30-16*4 | 4 | 1450 | 62 | 2.82 | 30 | 64 | 11 | 460 |
| 65DL30-16*5 | 5 | 1450 | 62 | 2.82 | 30 | 80 | 15 | 509 |
| 65DL30-16*6 | 6 | 1450 | 62 | 2.82 | 30 | 96 | 15 | 537 |
| 65DL30-16*7 | 7 | 1450 | 62 | 2.82 | 30 | 112 | 18.5 | 603 |
| 65DL30-16*8 | 8 | 1450 | 62 | 2.82 | 30 | 128 | 22 | 639 |
| 65DL30-16*9 | 9 | 1450 | 62 | 2.82 | 30 | 144 | 22 | 667 |
| 65DL30-16*10 | 10 | 1450 | 62 | 2.82 | 30 | 160 | 30 | 720 |
| 80DL50-20*2 | 2 | 1450 | 70 | 2.5 | 50 | 40 | 11 | 461 |
| 80DL50-20*3 | 3 | 1450 | 70 | 2.5 | 50 | 60 | 15 | 522 |
| 80DL50-20*4 | 4 | 1450 | 70 | 2.5 | 50 | 80 | 22 | 608 |
| 80DL50-20*5 | 5 | 1450 | 70 | 2.5 | 50 | 100 | 30 | 728 |
| 80DL50-20*6 | 6 | 1450 | 70 | 2.5 | 50 | 120 | 30 | 768 |
| 80DL50-20*7 | 7 | 1450 | 70 | 2.5 | 50 | 140 | 37 | 822 |
| 80DL50-20*8 | 8 | 1450 | 70 | 2.5 | 50 | 160 | 45 | 898 |
| 80DL50-20*9 | 9 | 1450 | 70 | 2.5 | 50 | 180 | 45 | 938 |
| 80DL50-20*10 | 10 | 1450 | 70 | 2.5 | 50 | 200 | 55 | / |
| 100DL72-20*2 | 2 | 1450 | 72 | 2.8 | 72 | 40 | 15 | 521 |
| 100DL72-20*3 | 3 | 1450 | 72 | 2.8 | 72 | 60 | 18.5 | 599 |
| 100DL72-20*4 | 4 | 1450 | 72 | 2.8 | 72 | 80 | 30 | 727 |
| 100DL72-20*5 | 5 | 1450 | 72 | 2.8 | 72 | 100 | 37 | 781 |
| 100DL72-20*6 | 6 | 1450 | 72 | 2.8 | 72 | 120 | 37 | 821 |
| 100DL72-20*7 | 7 | 1450 | 72 | 2.8 | 72 | 140 | 45 | 897 |
| 100DL72-20*8 | 8 | 1450 | 72 | 2.8 | 72 | 160 | 55 | 1044 |
| 100DL72-20*9 | 9 | 1450 | 72 | 2.8 | 72 | 180 | 55 | 1084 |
| 100DL72-20*10 | 10 | 1450 | 72 | 2.8 | 72 | 200 | 75 | / |
| 100DL100-20*2 | 2 | 1450 | 72 | 3.5 | 100 | 40 | 18.5 | 554 |
| 100DL100-20*3 | 3 | 1450 | 72 | 3.5 | 100 | 60 | 30 | 687 |
| 100DL100-20*4 | 4 | 1450 | 72 | 3.5 | 100 | 80 | 37 | 746 |
| 100DL100-20*5 | 5 | 1450 | 72 | 3.5 | 100 | 100 | 45 | 827 |
| 100DL100-20*6 | 6 | 1450 | 72 | 3.5 | 100 | 120 | 55 | 979 |
| 100DL100-20*7 | 7 | 1450 | 72 | 3.5 | 100 | 140 | 75 | 1159 |
| 100DL100-20*8 | 8 | 1450 | 72 | 3.5 | 100 | 160 | 75 | 1204 |
| 100DL100-20*9 | 9 | 1450 | 72 | 3.5 | 100 | 180 | 90 | 1354 |
| 100DL100-20*10 | 10 | 1450 | 72 | 3.5 | 100 | 200 | 90 | / |
| 150DL150-20*2 | 2 | 1450 | 80 | 2.8 | 150 | 40 | 30 | 569 |
| 150DL150-20*3 | 3 | 1450 | 80 | 2.8 | 150 | 60 | 37 | 707 |
| 150DL150-20*4 | 4 | 1450 | 80 | 2.8 | 150 | 80 | 45 | 771 |
| 150DL150-20*5 | 5 | 1450 | 80 | 2.8 | 150 | 100 | 55 | 857 |
| 150DL150-20*6 | 6 | 1450 | 80 | 2.8 | 150 | 120 | 75 | 1060 |
| 150DL150-20*7 | 7 | 1450 | 80 | 2.8 | 150 | 140 | 75 | 1245 |
| 150DL150-20*8 | 8 | 1450 | 80 | 2.8 | 150 | 160 | 90 | 1295 |
| 150DL160-25*2 | 2 | 1450 | 76 | 3.5 | 160 | 40 | 37 | 873 |
| 150DL160-25*3 | 3 | 1450 | 76 | 3.5 | 160 | 60 | 55 | 1086 |
| 150DL160-25*4 | 4 | 1450 | 76 | 3.5 | 160 | 80 | 75 | 1291 |
| 150DL160-25*5 | 5 | 1450 | 76 | 3.5 | 160 | 100 | 90 | 1466 |
| 150DL160-25*6 | 6 | 1450 | 76 | 3.5 | 160 | 120 | 110 | 1633 |
| 150DL160-25*7 | 7 | 1450 | 76 | 3.5 | 160 | 140 | 132 | 1803 |
| 150DL160-25*8 | 8 | 1450 | 76 | 3.5 | 160 | 160 | 132 | 1873 |
| 150DL160-25*9 | 9 | 1450 | 76 | 3.5 | 160 | 180 | 160 | 2003 |
| 200DL300-20*2 | 2 | 1450 | 79 | 5 | 300 | 40 | 55 | 983 |
| 200DL300-20*3 | 3 | 1450 | 79 | 5 | 300 | 60 | 75 | 1196 |
| 200DL300-20*4 | 4 | 1450 | 79 | 5 | 300 | 80 | 110 | 1845 |
| 200DL300-20*5 | 5 | 1450 | 79 | 5 | 300 | 100 | 132 | 1975 |
| 200DL300-20*6 | 6 | 1450 | 79 | 5 | 300 | 120 | 160 | 2120 |
| 200DL288-30*2 | 2 | 1450 | 77.9 | 3.7 | 288 | 60 | 75 | / |
| 200DL288-30*3 | 3 | 1450 | 77.9 | 3.7 | 288 | 90 | 110 | / |
| 200DL288-30*4 | 4 | 1450 | 77.9 | 3.7 | 288 | 120 | 132 | / |
| 200DL288-30*5 | 5 | 1450 | 77.9 | 3.7 | 288 | 150 | 160 | / |
| 200DL288-30*6 | 6 | 1450 | 77.9 | 3.7 | 288 | 180 | 200 | / |
非常感謝您對以上內容的訪問和閱讀!本條資訊是關于 DL型立式多級離心泵規格型號性能參數表的介紹,如您對此問題還想有進一步的了,或想購買此相關產品,請直接聯系我公司客服人員,我公司還生產消防泵,隨時歡迎您的咨詢??头撓惦娫挘?33 9511 4288,微信同號。謝謝!